
- 電話: 010-64734946 64734947 64738638
- 傳真: 010-64738090
當前位置:首頁 >> 公司新聞
PROFIBUS 連接器的針腳定義及終端電阻的連接
信息來源: 發布時間:2012-07-13 10:50:32 點擊次數:0
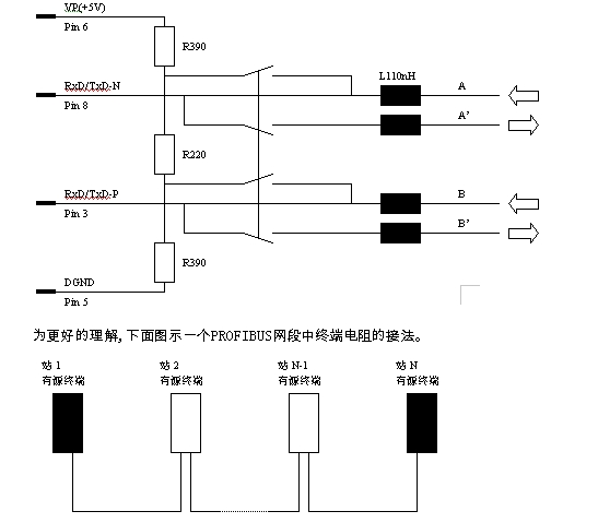
D形連接器的插座與總線站相聯接,而它的插頭與總線電纜相聯接。
根據EIA RS 485標準,在數據線A和B的兩端均加接總線終端器。PROFIBUS的總線終端器包含一個下拉電阻和一個上拉電阻。當在總線上沒有站發送數據時,也就是說在兩個報文之間總線處于空閑狀態時,這兩個電阻確保在總線上有一個確定的空閑電位。必須為終端電阻供電以使其作用。原理如下圖:
相關產品介紹:
6AG1500-0EA02-2AA0
6AG1500-0EA02-4AA0
6AG1972-0AB01-4XA0
6AG1972-0BA12-2XA0
6AG1972-0BB12-2XA0
6AG1972-0DA00-2AA0
6ES7181-0AA00-0AA0
6ES7181-0AA01-0AA0
6ES7193-8LA00-0AA0
6ES7193-8LB00-0AA0
6ES7193-8MA00-0AA0
6ES7901-4BD00-0XA0
6ES7972-0AA00-0XA0
6ES7972-0AA01-0XA0
6ES7972-0AA02-0XA0
6ES7972-0AB00-0XA0
6ES7972-0AB00-8AA0
6ES7972-0AB00-8BA0
6ES7972-0AB00-8CA0
6ES7972-0AB01-0XA0
6ES7972-0BA00-0XA0
6ES7972-0BA10-0XA0
6ES7972-0BA11-0XA0
6ES7972-0BA12-0XA0
6ES7972-0BA20-0XA0
6ES7972-0BA30-0XA0
6ES7972-0BA40-0XA0
6ES7972-0BA41-0XA0
6ES7972-0BA42-0XA0
6ES7972-0BA50-0XA0
6ES7972-0BA51-0XA0
6ES7972-0BA52-0XA0
6ES7972-0BA52-0XB0
6ES7972-0BA60-0XA0
6ES7972-0BB00-0XA0
6ES7972-0BB10-0XA0
6ES7972-0BB11-0XA0
6ES7972-0BB12-0XA0
6ES7972-0BB20-0XA0
6ES7972-0BB40-0XA0
6ES7972-0BB41-0XA0
6ES7972-0BB42-0XA0
6ES7972-0BB50-0XA0
6ES7972-0BB51-0XA0
6ES7972-0BB52-0XA0
6ES7972-0BB52-0XB0
6ES7972-0BB60-0XA0
6ES7972-0DA00-0AA0
6GK1500-0AA00
6GK1500-0AA10
6GK1500-0AB00
6GK1500-0BA00
6GK1500-0BB00
6GK1500-0CA00
6GK1500-0CB00
6GK1500-0DA00
6GK1500-0EA00
6GK1500-0EA01
6GK1500-0EA02
6GK1500-0FC00
6GK1500-0FC10
6GK1500-1AA00
6GK1500-1AB00
6GK1500-3AA00
6GK1500-3AA10
6GK1502-2CA00
6GK1502-2CA10
6GK1502-2CB00
6GK1502-2CB10
6GK1502-2CC00
6GK1502-2CC10
6GK1502-3AA00
6GK1502-3AA10
6GK1502-3AB00
6GK1502-3AB10
6GK1502-3AC00
6GK1502-3AC10
6GK1502-3BA00
6GK1502-3CA00
6GK1502-3CA10
6GK1502-3CB00
6GK1502-3CB10
6GK1502-3CC00
6GK1502-3CC10
6GK1502-3CD00
6GK1502-3CD10
6GK1502-4AA00
6GK1502-4AA10
6GK1502-4AB00
6GK1502-4AB10
6GK1502-4AC00
6GK1502-4AC10
6GK1503-0AA00
6GK1503-2CA00
6GK1503-2CB00
6GK1503-2CC00
6GK1503-3CA00
6GK1503-3CB00
6GK1503-3CC00
6GK1503-3CD00
6GK1503-4CA00
6GK1503-4CB00
6GK1503-8AA00
6GK1510-0AC00
6GK1510-0AD00
6GK1510-1AA00
6GK1510-1AB00
6GK1900-0HB00-0AC0
6GK1900-0HL00-0AA0
6GK1900-0KB00-0AC0
6GK1900-0KL00-0AA0
6GK1900-0ML00-0AA0
6GK1900-0NL00-0AA0
6GK1900-1GB00-0AC0
6GK1900-1GL00-0AA0
6GK1900-1GP00-0AB0
6GK1900-1LB00-0AC0
6GK1900-1LP00-0AB0
6GK1901-0FB00-0AA0
6GK1905-0AA00
6GK1905-0AB00
6GK1905-0AB10
6GK1905-0AC00
6GK1905-0AD00
6GK1905-0AE00
6GK1905-0AF00
6GK1905-0BA00
6GK1905-0BB00
6GK1905-0CA00
6GK1905-0CB00
6GK1905-0CC00
6GK1905-0CD00
6GK1905-0DA00
6GK1905-0DA10
6GK1905-0EA00
6GK1905-0EA10
6GK1905-0EB00
6GK1905-0EB10
6GK1905-0EC00
6GK1905-0ED00
6GK1905-0FA00
6GK1905-0FB00
6GK1905-0FC00
6GK1905-1PA00
6GK1905-6AA00
6GK1905-6AB00
6GK1905-6PA10
6GK1905-6PB00
6GK1905-6PS00
6XV1812-8A
6XV1821-0..
6XV1821-0AH10
6XV1821-0AN50
6XV1821-0AT10
6XV1821-0BH10
6XV1821-0BH20
6XV1821-0BH50
6XV1821-0BN10
6XV1821-0BN15
6XV1821-0BN20
6XV1821-0BN25
6XV1821-0BN30
6XV1821-0BN50
6XV1821-0BN65
6XV1821-0BN80
6XV1821-1..
6XV1821-1BN75
6XV1821-1BT10
6XV1821-1BT15
6XV1821-1BT20
6XV1821-1BT25
6XV1821-1BT30
6XV1821-1BT40
6XV1821-1CN50
6XV1821-1CN75
6XV1821-1CT10
6XV1821-1CT15
6XV1821-1CT20
6XV1821-1CT25
6XV1821-1CT30
6XV1821-2AN50
6XV1822-5BE30
6XV1822-5BE50
6XV1822-5BH10
6XV1822-5BH15
6XV1822-5BH20
6XV1822-5BH30
6XV1822-5BH50
6XV1822-5BN10
6XV1822-5BN15
6XV1830-0AH10
6XV1830-0AN20
6XV1830-0AN30
6XV1830-0AN50
6XV1830-0AN80
6XV1830-0AT10
6XV1830-0AT15
6XV1830-0AT20
6XV1830-0AT30
6XV1830-0EH10
6XV1830-0EN20
6XV1830-0EN50
6XV1830-0ET10
6XV1830-0ET20
6XV1830-0ET50
6XV1830-0EU10
6XV1830-0GH10
6XV1830-0JH10
6XV1830-0LH10
6XV1830-0MH10
6XV1830-0NH10
6XV1830-0PH10
6XV1830-1BH15
6XV1830-1BH30
6XV1830-1CH15
6XV1830-1CH30
6XV1830-1EN50
6XV1830-1ET10
6XV1830-2AH30
6XV1830-2AH50
6XV1830-2AN10
6XV1830-3AH10
6XV1830-3BH10
6XV1830-3CH10
6XV1830-3DE30
6XV1830-3DE50
6XV1830-3DH10
6XV1830-3DH15
6XV1830-3DH20
6XV1830-3DH30
6XV1830-3DH50
6XV1830-3DN10
6XV1830-3DN15
6XV1830-3EH10
6XV1830-3FH10
6XV1830-3GH10
6XV1830-4AH50
6XV1830-4AN10
6XV1830-4AN15
6XV1830-4AN20
6XV1830-4AN25
6XV1830-5AH10
6XV1830-5BH10
6XV1830-5CH10
6XV1830-5DH10
6XV1830-5EH10
6XV1830-5FH10
6XV1830-5GH10
6XV1830-5HH10
6XV1830-6CH10
6XV1830-6CN20
6XV1830-6CN50
6XV1830-6CT10
6XV1830-6DH15
6XV1830-6DH20
6XV1830-6DH30
6XV1830-6DH50
6XV1830-6DN10
6XV1830-6DN15
6XV1830-7AH10
6XV1830-7AN20
6XV1830-7AN50
6XV1830-7AT10
6XV1830-7BH05
6XV1830-7BH10
6XV1830-7BH15
6XV1830-7BH30
6XV1830-7BH50
6XV1830-7BN10
6XV1830-7BN15
6XV1830-7BN20
6XV1830-7BN25
6XV1830-7BN30
6XV1830-7BN35
6XV1830-7BN40
6XV1830-7BN45
6XV1830-7BN50
6XV1830-8AH10
6XV1831-2A
6XV1831-2K
6XV1831-2L
6XV1840-7AH10
6XV1847-2A
6XV1847-2C
6XV1860-2P
6XV1860-2R
6XV1860-2S
6XV1860-3PH15
6XV1860-3PH30
6XV1860-3PH50
6XV1860-3PN10
6XV1860-3PN15
6XV1860-3PN20
6XV1860-3PN25
6XV1860-3PN30
6XV1860-3PN35
6XV1860-3PN40
6XV1860-3PN45
6XV1860-3PN50
6XV1860-4PN20
6XV1860-4PN50
6XV1860-4PT10
6XV1861-2A
6XV1861-2C
6XV1861-2D
6XV1861-3A...
6XV1861-3AN75
6XV1861-3AT10
6XV1861-3AT15
6XV1861-3AT20
6XV1861-3AT25
6XV1861-3AT30
6XV1861-3AT40
6XV1861-3C...
6XV1861-3CN75
6XV1861-3CT10
6XV1861-3CT15
6XV1861-3CT20
6XV1861-3CT25
6XV1861-3CT30
6XV1861-3CT40
6XV1861-3D...
6XV1861-3DN75
6XV1861-3DT10
6XV1861-3DT15
6XV1861-3DT20
6XV1861-3DT25
6XV1861-3DT30
6XV1861-3DT40
6XV1861-7A...
6XV1861-7AN50
6XV1861-7AN75
6XV1861-7AT10
6XV1861-7AT15
6XV1861-7AT20
6XV1861-7AT25
6XV1861-7AT30
6XV1861-7C...
6XV1861-7CN50
6XV1861-7CN75
6XV1861-7CT10
6XV1861-7CT15
6XV1861-7CT20
6XV1861-7CT25
6XV1861-7CT30
6XV1861-7D...
6XV1861-7DN50
6XV1861-7DN75
6XV1861-7DT10
6XV1861-7DT15
6XV1861-7DT20
6XV1861-7DT25
6XV1861-7DT30
6XV1874-2A
6XV1874-2B
根據EIA RS 485標準,在數據線A和B的兩端均加接總線終端器。PROFIBUS的總線終端器包含一個下拉電阻和一個上拉電阻。當在總線上沒有站發送數據時,也就是說在兩個報文之間總線處于空閑狀態時,這兩個電阻確保在總線上有一個確定的空閑電位。必須為終端電阻供電以使其作用。原理如下圖:

相關產品介紹:
6AG1500-0EA02-2AA0
6AG1500-0EA02-4AA0
6AG1972-0AB01-4XA0
6AG1972-0BA12-2XA0
6AG1972-0BB12-2XA0
6AG1972-0DA00-2AA0
6ES7181-0AA00-0AA0
6ES7181-0AA01-0AA0
6ES7193-8LA00-0AA0
6ES7193-8LB00-0AA0
6ES7193-8MA00-0AA0
6ES7901-4BD00-0XA0
6ES7972-0AA00-0XA0
6ES7972-0AA01-0XA0
6ES7972-0AA02-0XA0
6ES7972-0AB00-0XA0
6ES7972-0AB00-8AA0
6ES7972-0AB00-8BA0
6ES7972-0AB00-8CA0
6ES7972-0AB01-0XA0
6ES7972-0BA00-0XA0
6ES7972-0BA10-0XA0
6ES7972-0BA11-0XA0
6ES7972-0BA12-0XA0
6ES7972-0BA20-0XA0
6ES7972-0BA30-0XA0
6ES7972-0BA40-0XA0
6ES7972-0BA41-0XA0
6ES7972-0BA42-0XA0
6ES7972-0BA50-0XA0
6ES7972-0BA51-0XA0
6ES7972-0BA52-0XA0
6ES7972-0BA52-0XB0
6ES7972-0BA60-0XA0
6ES7972-0BB00-0XA0
6ES7972-0BB10-0XA0
6ES7972-0BB11-0XA0
6ES7972-0BB12-0XA0
6ES7972-0BB20-0XA0
6ES7972-0BB40-0XA0
6ES7972-0BB41-0XA0
6ES7972-0BB42-0XA0
6ES7972-0BB50-0XA0
6ES7972-0BB51-0XA0
6ES7972-0BB52-0XA0
6ES7972-0BB52-0XB0
6ES7972-0BB60-0XA0
6ES7972-0DA00-0AA0
6GK1500-0AA00
6GK1500-0AA10
6GK1500-0AB00
6GK1500-0BA00
6GK1500-0BB00
6GK1500-0CA00
6GK1500-0CB00
6GK1500-0DA00
6GK1500-0EA00
6GK1500-0EA01
6GK1500-0EA02
6GK1500-0FC00
6GK1500-0FC10
6GK1500-1AA00
6GK1500-1AB00
6GK1500-3AA00
6GK1500-3AA10
6GK1502-2CA00
6GK1502-2CA10
6GK1502-2CB00
6GK1502-2CB10
6GK1502-2CC00
6GK1502-2CC10
6GK1502-3AA00
6GK1502-3AA10
6GK1502-3AB00
6GK1502-3AB10
6GK1502-3AC00
6GK1502-3AC10
6GK1502-3BA00
6GK1502-3CA00
6GK1502-3CA10
6GK1502-3CB00
6GK1502-3CB10
6GK1502-3CC00
6GK1502-3CC10
6GK1502-3CD00
6GK1502-3CD10
6GK1502-4AA00
6GK1502-4AA10
6GK1502-4AB00
6GK1502-4AB10
6GK1502-4AC00
6GK1502-4AC10
6GK1503-0AA00
6GK1503-2CA00
6GK1503-2CB00
6GK1503-2CC00
6GK1503-3CA00
6GK1503-3CB00
6GK1503-3CC00
6GK1503-3CD00
6GK1503-4CA00
6GK1503-4CB00
6GK1503-8AA00
6GK1510-0AC00
6GK1510-0AD00
6GK1510-1AA00
6GK1510-1AB00
6GK1900-0HB00-0AC0
6GK1900-0HL00-0AA0
6GK1900-0KB00-0AC0
6GK1900-0KL00-0AA0
6GK1900-0ML00-0AA0
6GK1900-0NL00-0AA0
6GK1900-1GB00-0AC0
6GK1900-1GL00-0AA0
6GK1900-1GP00-0AB0
6GK1900-1LB00-0AC0
6GK1900-1LP00-0AB0
6GK1901-0FB00-0AA0
6GK1905-0AA00
6GK1905-0AB00
6GK1905-0AB10
6GK1905-0AC00
6GK1905-0AD00
6GK1905-0AE00
6GK1905-0AF00
6GK1905-0BA00
6GK1905-0BB00
6GK1905-0CA00
6GK1905-0CB00
6GK1905-0CC00
6GK1905-0CD00
6GK1905-0DA00
6GK1905-0DA10
6GK1905-0EA00
6GK1905-0EA10
6GK1905-0EB00
6GK1905-0EB10
6GK1905-0EC00
6GK1905-0ED00
6GK1905-0FA00
6GK1905-0FB00
6GK1905-0FC00
6GK1905-1PA00
6GK1905-6AA00
6GK1905-6AB00
6GK1905-6PA10
6GK1905-6PB00
6GK1905-6PS00
6XV1812-8A
6XV1821-0..
6XV1821-0AH10
6XV1821-0AN50
6XV1821-0AT10
6XV1821-0BH10
6XV1821-0BH20
6XV1821-0BH50
6XV1821-0BN10
6XV1821-0BN15
6XV1821-0BN20
6XV1821-0BN25
6XV1821-0BN30
6XV1821-0BN50
6XV1821-0BN65
6XV1821-0BN80
6XV1821-1..
6XV1821-1BN75
6XV1821-1BT10
6XV1821-1BT15
6XV1821-1BT20
6XV1821-1BT25
6XV1821-1BT30
6XV1821-1BT40
6XV1821-1CN50
6XV1821-1CN75
6XV1821-1CT10
6XV1821-1CT15
6XV1821-1CT20
6XV1821-1CT25
6XV1821-1CT30
6XV1821-2AN50
6XV1822-5BE30
6XV1822-5BE50
6XV1822-5BH10
6XV1822-5BH15
6XV1822-5BH20
6XV1822-5BH30
6XV1822-5BH50
6XV1822-5BN10
6XV1822-5BN15
6XV1830-0AH10
6XV1830-0AN20
6XV1830-0AN30
6XV1830-0AN50
6XV1830-0AN80
6XV1830-0AT10
6XV1830-0AT15
6XV1830-0AT20
6XV1830-0AT30
6XV1830-0EH10
6XV1830-0EN20
6XV1830-0EN50
6XV1830-0ET10
6XV1830-0ET20
6XV1830-0ET50
6XV1830-0EU10
6XV1830-0GH10
6XV1830-0JH10
6XV1830-0LH10
6XV1830-0MH10
6XV1830-0NH10
6XV1830-0PH10
6XV1830-1BH15
6XV1830-1BH30
6XV1830-1CH15
6XV1830-1CH30
6XV1830-1EN50
6XV1830-1ET10
6XV1830-2AH30
6XV1830-2AH50
6XV1830-2AN10
6XV1830-3AH10
6XV1830-3BH10
6XV1830-3CH10
6XV1830-3DE30
6XV1830-3DE50
6XV1830-3DH10
6XV1830-3DH15
6XV1830-3DH20
6XV1830-3DH30
6XV1830-3DH50
6XV1830-3DN10
6XV1830-3DN15
6XV1830-3EH10
6XV1830-3FH10
6XV1830-3GH10
6XV1830-4AH50
6XV1830-4AN10
6XV1830-4AN15
6XV1830-4AN20
6XV1830-4AN25
6XV1830-5AH10
6XV1830-5BH10
6XV1830-5CH10
6XV1830-5DH10
6XV1830-5EH10
6XV1830-5FH10
6XV1830-5GH10
6XV1830-5HH10
6XV1830-6CH10
6XV1830-6CN20
6XV1830-6CN50
6XV1830-6CT10
6XV1830-6DH15
6XV1830-6DH20
6XV1830-6DH30
6XV1830-6DH50
6XV1830-6DN10
6XV1830-6DN15
6XV1830-7AH10
6XV1830-7AN20
6XV1830-7AN50
6XV1830-7AT10
6XV1830-7BH05
6XV1830-7BH10
6XV1830-7BH15
6XV1830-7BH30
6XV1830-7BH50
6XV1830-7BN10
6XV1830-7BN15
6XV1830-7BN20
6XV1830-7BN25
6XV1830-7BN30
6XV1830-7BN35
6XV1830-7BN40
6XV1830-7BN45
6XV1830-7BN50
6XV1830-8AH10
6XV1831-2A
6XV1831-2K
6XV1831-2L
6XV1840-7AH10
6XV1847-2A
6XV1847-2C
6XV1860-2P
6XV1860-2R
6XV1860-2S
6XV1860-3PH15
6XV1860-3PH30
6XV1860-3PH50
6XV1860-3PN10
6XV1860-3PN15
6XV1860-3PN20
6XV1860-3PN25
6XV1860-3PN30
6XV1860-3PN35
6XV1860-3PN40
6XV1860-3PN45
6XV1860-3PN50
6XV1860-4PN20
6XV1860-4PN50
6XV1860-4PT10
6XV1861-2A
6XV1861-2C
6XV1861-2D
6XV1861-3A...
6XV1861-3AN75
6XV1861-3AT10
6XV1861-3AT15
6XV1861-3AT20
6XV1861-3AT25
6XV1861-3AT30
6XV1861-3AT40
6XV1861-3C...
6XV1861-3CN75
6XV1861-3CT10
6XV1861-3CT15
6XV1861-3CT20
6XV1861-3CT25
6XV1861-3CT30
6XV1861-3CT40
6XV1861-3D...
6XV1861-3DN75
6XV1861-3DT10
6XV1861-3DT15
6XV1861-3DT20
6XV1861-3DT25
6XV1861-3DT30
6XV1861-3DT40
6XV1861-7A...
6XV1861-7AN50
6XV1861-7AN75
6XV1861-7AT10
6XV1861-7AT15
6XV1861-7AT20
6XV1861-7AT25
6XV1861-7AT30
6XV1861-7C...
6XV1861-7CN50
6XV1861-7CN75
6XV1861-7CT10
6XV1861-7CT15
6XV1861-7CT20
6XV1861-7CT25
6XV1861-7CT30
6XV1861-7D...
6XV1861-7DN50
6XV1861-7DN75
6XV1861-7DT10
6XV1861-7DT15
6XV1861-7DT20
6XV1861-7DT25
6XV1861-7DT30
6XV1874-2A
6XV1874-2B

